Показано с 1 по 10 из 10

Тема: Ошибка в схеме

Комбинированный просмотр

  1. #1
    Заблокирован
    Регистрация
    15.05.2008
    Адрес
    Украина, Донецкая обл.
    Сообщений
    9
    Репутация
    0

    Ошибка в схеме

    Доброго все времени суток! Подскажите пожалуйста есть ли в схеме (Ока-6)ошибка и где она. Я лично ненахожу, а мой руководитель по ДП утверждает, что она есть.
    Изображения

  2. Каталог мастерских
    работает с 2005 года
    Если у Вас сломался холодильник, загляните в наш каталог мастерских. В нем представлена актуальная информация о сервисных центрах, мастерских и частных мастерах Вашего города.
    Если же Вы профессиональный холодильщик или представитель сопутствующей профессии, имеет смысл зарегистрироваться на форуме, чтобы получить возможность общаться с коллегами. Кстати, зарегистрированным пользователям этот информационный блок не показывается.
  3. #2
    Заблокирован
    Регистрация
    15.05.2008
    Адрес
    Украина, Донецкая обл.
    Сообщений
    9
    Репутация
    0
    Если у кого есть схема Оки-6 в другом варианте, будет просьба выложить. Другого варианта схемы данной модели холодильника я не видел не в инете, нев литературе. Всем спасибо!

  4. #3
    Заблокирован
    Регистрация
    15.05.2008
    Адрес
    Украина, Донецкая обл.
    Сообщений
    9
    Репутация
    0
    И еще один вопрос: как рисуются монтажные схемы холодильников? Мне нужен пример любой монтажной схемы холодильника. Кто подскажет?

  5. #4
    Холодильщик Аватар для zenzel
    Регистрация
    15.06.2008
    Адрес
    Ростов-на-Дону
    Сообщений
    1,300
    Репутация
    6440
    Ока-6
    Вложения

  6. #5
    Холодильщик Аватар для вьюга
    Регистрация
    11.03.2008
    Адрес
    Краснодарский кр
    Сообщений
    2,532
    Репутация
    2997
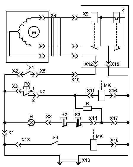
    Это вторая схема оттайки в Ока-6 из трех существовавших - с кнопкой КО-41 (PO).
    Кстати - РО должен находиться в нормально разомкнутом (НР) положении, а термостат - нормально замкнутом (НЗ).
    Без спецификации плохо ориентироваться.
    Если быть дотошным, то тепловая защита компрессора (контактная группа) рисуется изогнутой. И нет прямого воздействия спирали (K) на контактную группу.
    Дважды указан элемент МК, хотя в реале один - электромагнитный клапан, другой - компрессор на выдаче напитков.
    Но главная ошибка по-моему во включении нагревателя поперечины (R) - получается что оба выключателя (S2, S3) в цепи лампы освещения, правильно же - один включает лампочку, другой - нагреватель. Работа раздельная у них. Кстати - если дверь закрыта, то выключатель освещения НР. Кнока нагревателя тоже включается при необходимости

  7. #6
    Заблокирован
    Регистрация
    15.05.2008
    Адрес
    Украина, Донецкая обл.
    Сообщений
    9
    Репутация
    0
    Спасибо.

  8. #7
    Холодильщик Аватар для вьюга
    Регистрация
    11.03.2008
    Адрес
    Краснодарский кр
    Сообщений
    2,532
    Репутация
    2997
    Цитата Сообщение от Самоделкин
    Спасибо.
    Не... Спасибо...
    Это даже много!
    А что сказал начальник транспортного цеха? :lol:

  9. #8
    Холодильщик Аватар для вьюга
    Регистрация
    11.03.2008
    Адрес
    Краснодарский кр
    Сообщений
    2,532
    Репутация
    2997
    Да еще - для принципа работы еще имеет значение то, что сердечник реле не втягивается в катушку, а выбрасывается магнитным потоком из него для замыкания цепи ПО, наверное это главное отличие.
    Кнопка РО имеет переключение по цепи 3-1 и 3-2, а тут - спаянное в кучу между 3, 1 и 2...
    После кнопки S3 пунктирная линия показывает возможность варианта дальнейшего подключения либо на кл.1 у РО или напрямую на ответную линию питания. Разница небольшая будет: если через кнопку, то нагреватель будет отключаться при оттайке, если на линию, то при положении кнопки ВКЛ, будет включен все время при подключенной розетке. Хотя наверное правильнее будет подключить его после термостата S1? нет, тоже не то...
    Ну вот примерно правильное начертание, но если ошибся - не пинайте, я не из КБ...
    Изображения

  10. #9
    Заблокирован
    Регистрация
    15.05.2008
    Адрес
    Украина, Донецкая обл.
    Сообщений
    9
    Репутация
    0
    Вьюга, спасибо вам большое за то, что побеспокоились! Я все понял, ошибки исправил. Теоритически я все понял, а практически я и в глаза не видел Ока-6! Эта схема для диплома нужна.

  11. #10
    Холодильщик Аватар для вьюга
    Регистрация
    11.03.2008
    Адрес
    Краснодарский кр
    Сообщений
    2,532
    Репутация
    2997
    Да не за что - я тоже ее до этого давно не смотрел, переделал Вашу.
    Но было - ковырялся с подачей напитков в жгуте двери.

Информация о теме

Пользователи, просматривающие эту тему

Эту тему просматривают: 1 (пользователей: 0 , гостей: 1)

Похожие темы

  1. Siemens KG31E03\02 ошибка E1
    от geo в разделе Бытовые холодильники
    Ответов: 19
    Последнее сообщение: 22.03.2012, 00:59
  2. Диод в схеме системы No Frost
    от vetal-i в разделе Бытовые холодильники
    Ответов: 12
    Последнее сообщение: 22.05.2010, 01:38
  3. Ответов: 32
    Последнее сообщение: 16.05.2010, 12:34
  4. ошибка rd samsung
    от КУБ в разделе Бытовые холодильники
    Ответов: 3
    Последнее сообщение: 16.10.2008, 09:58

Ваши права

  • Вы не можете создавать новые темы
  • Вы не можете отвечать в темах
  • Вы не можете прикреплять вложения
  • Вы не можете редактировать свои сообщения
  •  
Мы используем файлы cookie, чтобы улучшить работу сайта.