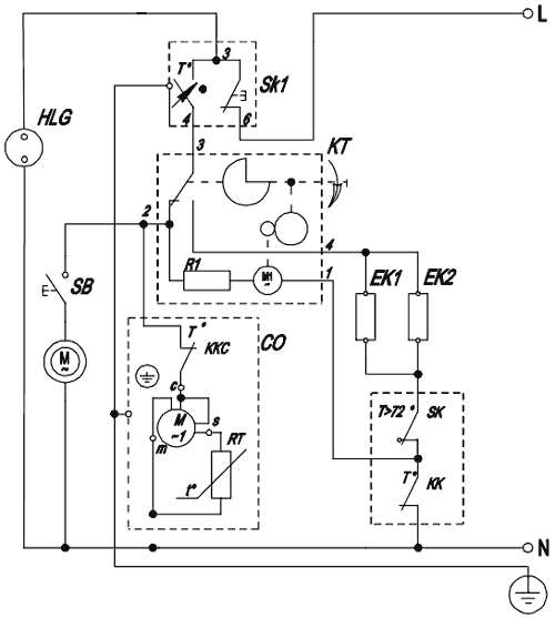
Прошу помощи у уважаемых гуру. Сам я немного далёк от морозильного оборудования, сам всё больше по автоматике. Попробовал разобраться в электрике, вроде ничего сложного, думал проблема ушла после тщательной проверки мультиметром и чистке всех контактов. Зависимость такова, через ~10 дней после разморозки, морозильник перестаёт набирать температуру. Вместо -30 еле нагоняет -4. После первого такого случая были проверены тэны, вентилятор, компрессор и т.д, морозильник собран, но история повторилась
Вот шилдик, схема, по которой была попытка найти неисправность, ну и фото испарителя спустя 10 дней (норма это или нет для нофроста?), когда появилась проблема. Заранее благодарю откликнувшихся, подскажите куда копать, где возможные ошибки?
WP_20160212_15_51_44_Pro.jpg
http://www.st-repair.ru/img/stinol-1...agram_2000.gif
WP_20160228_22_08_44_Pro.jpg


)