Страница 4 из 4 ПерваяПервая 1234
Показано с 46 по 50 из 50

Тема: Стинол-107 -- не работает холодильная камера.

  1. #46
    Холодильщик Аватар для вьюга
    Регистрация
    11.03.2008
    Адрес
    Краснодарский кр
    Сообщений
    2,532
    Репутация
    2997
    Цитата Сообщение от мастер Бо.
    На тёплом хол-ке у Стинола таймер работает стопудово.
    А Вы гляньте параметры этого датчика (-10...+10 примерно) и схему включения.
    Как раз эта фишка сбивает с толку, в случае дефекта переключения таймера.

  2. Каталог мастерских
    работает с 2005 года
    Если у Вас сломался холодильник, загляните в наш каталог мастерских. В нем представлена актуальная информация о сервисных центрах, мастерских и частных мастерах Вашего города.
    Если же Вы профессиональный холодильщик или представитель сопутствующей профессии, имеет смысл зарегистрироваться на форуме, чтобы получить возможность общаться с коллегами. Кстати, зарегистрированным пользователям этот информационный блок не показывается.
  3. #47
    Холодильщик
    Регистрация
    18.04.2009
    Адрес
    СПб.
    Сообщений
    147
    Репутация
    1305
    Цитата Сообщение от вьюга
    ...в случае дефекта переключения таймера.
    Ну я же специально сказал что говорю об исправном стиноле(с исправным таймером, не горелыми ТЭНами, предохранителем и т.д.)

  4. #48
    Холодильщик Аватар для Александр Николаевич
    Регистрация
    08.03.2008
    Адрес
    Тамбовский край
    Сообщений
    245
    Репутация
    1000
    Цитата Сообщение от мастер Бо.
    На тёплом хол-ке у стинола таймер работает стопудово.
    Похоже, что таймер не работает в тот момент когда он вышел в оттайку и датчик-предохранитель замкнут.
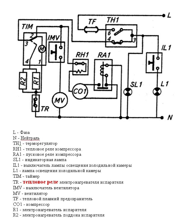
    Я удивлён, посмотрите внимательно схему на Стинол и всё поймёте!!! Как может работать таймер на тёплом холодильнике когда тепловое реле электронагревателей испарителя - (TR) ещё в разрыве??? Я думал что это уже давно у всех пройденый этап (обсуждалось ни раз), удивляет, чем делать догадки проще прочитать схему!
    А в момент оттайки пока TR замкнуто работают только тены, ток на моторчик таймера не поступает, и таймер не работает, поверхность испарителя нагревается и TR отключается,перестают работать тены и начинает работать таймер до режима заморозки, после запускается компрессор, а таймер опять отключается пока TR не включится при -10С и тогда таймер сново начинает работать и всё это повторяется.

  5. #49
    Холодильщик
    Регистрация
    18.04.2009
    Адрес
    СПб.
    Сообщений
    147
    Репутация
    1305
    Такое ощущение что идёт разговор на разных языках, пора какую нибудь холодилную латынь или эсперанто использовать.
    Что есть тепловое реле, что датчик перегрева.
    Признаюсь я схему не особо смотрел, но и говорил то об отключении таймера во время цикла оттайки(это на тот случай если под тепловым реле понимается терморегулятор), надо будет схему глянуть но кажется при размыкании датчика(в ходе оттайки ТЭН-липучка продолжает греть, тогда как ТЭН испарителя выключается).
    Признаюсь так же ничего об отключении таймера в ходе заморозки не знал просто особой нужды не было. Первом делом на одномоторном стиноле в котором нет запуска смотрю в какой фазе таймер остановился (если в оттайке- то ищу проблемы по ноу фросту)
    Если в заморозке то терморегулятор, компрессор или пусковую релюху в зависимости от того куда добраться удобнее(очень не люблю компрессора атланты у которых кроме пусковой в коробке на компрессоре еще и конденсатор прилеплен-если РКаТешку вытащить обратно весь переплюёшся пока воткнёшь )

  6. #50
    Холодильщик Аватар для Александр Николаевич
    Регистрация
    08.03.2008
    Адрес
    Тамбовский край
    Сообщений
    245
    Репутация
    1000
    Цитата Сообщение от мастер Бо.
    Что есть тепловое реле, что датчик перегрева.
    Я свой пост подправил, в таком виде устроит? Торопился - каюсь, но суть я думаю была в полне понятной. Вот схема для примера...
    Изображения

Информация о теме

Пользователи, просматривающие эту тему

Эту тему просматривают: 2 (пользователей: 0 , гостей: 2)

Похожие темы

  1. Stinol-107 -- не работает холодильная камера
    от Витёк в разделе Бытовые холодильники
    Ответов: 10
    Последнее сообщение: 16.01.2018, 11:58
  2. Не работает холодильная камера Indesit C132G016
    от Виталя в разделе Вопросы от владельцев холодильников
    Ответов: 12
    Последнее сообщение: 17.04.2011, 20:38
  3. Samsung RL33EA - не работает холодильная камера
    от elka в разделе Бытовые холодильники
    Ответов: 18
    Последнее сообщение: 17.12.2008, 22:31
  4. Стинол 107 - морозилка работает, холодильная камера нет
    от Dead_fly в разделе Бытовые холодильники
    Ответов: 5
    Последнее сообщение: 25.08.2008, 00:25

Ваши права

  • Вы не можете создавать новые темы
  • Вы не можете отвечать в темах
  • Вы не можете прикреплять вложения
  • Вы не можете редактировать свои сообщения
  •  
Мы используем файлы cookie, чтобы улучшить работу сайта.