Показано с 1 по 9 из 9

Тема: Помогите найти схему для LG GR-282MF

  1. #1
    Аватар для Вадим Юрьевич
    Регистрация
    30.08.2008
    Адрес
    Ярославская обл.
    Сообщений
    9
    Репутация
    0

    Помогите найти схему для LG GR-282MF

    привет всем!
    помогите найти электрическую схему на холодильник Lg Gr 282 Mf!
    проблема такая- холодильная камера работает нормально, но через 3-4 дня температура в ней поднимается до + 20. скорее всего не работает оттайка.
    Картина маслом!

  2. Каталог мастерских
    работает с 2005 года
    Если у Вас сломался холодильник, загляните в наш каталог мастерских. В нем представлена актуальная информация о сервисных центрах, мастерских и частных мастерах Вашего города.
    Если же Вы профессиональный холодильщик или представитель сопутствующей профессии, имеет смысл зарегистрироваться на форуме, чтобы получить возможность общаться с коллегами. Кстати, зарегистрированным пользователям этот информационный блок не показывается.
  3. #2
    Холодильщик Аватар для вьюга
    Регистрация
    11.03.2008
    Адрес
    Краснодарский кр
    Сообщений
    2,532
    Репутация
    2997
    Зачем схема?
    - проверить таймер, ТЭН, и пакет с фьюзом и биметаллом.
    41. Учите правила, и некоторые - нарушайте. ..." (С) Китайская мантра тотем на удачу.

  4. #3
    Аватар для Вадим Юрьевич
    Регистрация
    30.08.2008
    Адрес
    Ярославская обл.
    Сообщений
    9
    Репутация
    0
    Я Всё понимаю, но проблема в том, что холодильник стоит в магазине, т.е. торгует и разбирать его там проблематично. Хотелось-бы предварительно проштудировасть схему и понять-что к чему!
    Картина маслом!

  5. #4
    Холодильщик Аватар для вьюга
    Регистрация
    11.03.2008
    Адрес
    Краснодарский кр
    Сообщений
    2,532
    Репутация
    2997
    А сзади шкафа схема не приторочена???
    Таймер кстати снаружи, мог бы с него начать.
    а потом дать поработать часа два, вкл. оттайку и замерить ток.
    Фсе!
    41. Учите правила, и некоторые - нарушайте. ..." (С) Китайская мантра тотем на удачу.

  6. #5
    Администратор
    Регистрация
    22.04.2007
    Адрес
    Москва
    Сообщений
    1,145
    Репутация
    2205
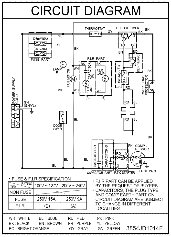
    Вот схема для GR-282MF. Но, как и сказал вьюга, она должна быть на спину холодильника наклеена.
    Изображения

  7. #6
    Аватар для Вадим Юрьевич
    Регистрация
    30.08.2008
    Адрес
    Ярославская обл.
    Сообщений
    9
    Репутация
    0
    Ice,Огромное спасибо! Завтра буду разбираться.
    Картина маслом!

  8. #7
    Администратор
    Регистрация
    22.04.2007
    Адрес
    Москва
    Сообщений
    1,145
    Репутация
    2205
    Цитата Сообщение от Вадим Юрьевич
    Ice,Огромное спасибо! Завтра буду разбираться.
    Пожалуйста. Не забудьте рассказать, в чем проблема была.

  9. #8
    Холодильщик
    Регистрация
    07.05.2007
    Адрес
    Москва
    Сообщений
    277
    Репутация
    1000
    Цитата Сообщение от вьюга
    вкл. оттайку и замерить ток.
    вьюга, там два нагревателя параллельно. Их сопротивления на схеме не указаны, а значит, ориентируясь по току в режиме оттайки мы сможем достоверно определить неисправность только в случае отказа обоих ТЭНов. Если накрылся только один, мы этого не увидим. Ваш способ хорош, если заранее известны сопротивления ТЭНов или их токи потребления.

    Короче, все равно разбирать придется и смотреть нагреватели раздельно. Либо токовыми клещами, либо мультиметром сопротивление измерять.

  10. #9
    Аватар для Вадим Юрьевич
    Регистрация
    30.08.2008
    Адрес
    Ярославская обл.
    Сообщений
    9
    Репутация
    0
    Yahoo!, Спасибо Вам всем! Сегодня схему проштудировал-прослезился! Вскрыл коробку сзади холодильника-провода все белые (т.е.белого цвета). Дальше надо звонить все (ТЭНы, таймер и т.д.). Будем делать!!!
    Картина маслом!

Информация о теме

Пользователи, просматривающие эту тему

Эту тему просматривают: 1 (пользователей: 0 , гостей: 1)

Похожие темы

  1. Свияга-404 - помогите найти схему электронного блока
    от harinea в разделе Бытовые холодильники
    Ответов: 20
    Последнее сообщение: 06.06.2012, 23:22
  2. Помогите найти документацию на контроллер.
    от генрих в разделе Торговый и промышленный холод
    Ответов: 8
    Последнее сообщение: 10.03.2010, 10:51
  3. Помогите найти литературу по ремонту бытовых холодильников
    от ХОЛОДОК в разделе Бытовые холодильники
    Ответов: 7
    Последнее сообщение: 29.07.2009, 10:56
  4. Ищу схему Daewoo FR-490
    от JennyDOW в разделе Бытовые холодильники
    Ответов: 5
    Последнее сообщение: 24.07.2009, 12:57

Ваши права

  • Вы не можете создавать новые темы
  • Вы не можете отвечать в темах
  • Вы не можете прикреплять вложения
  • Вы не можете редактировать свои сообщения
  •  
Мы используем файлы cookie, чтобы улучшить работу сайта.