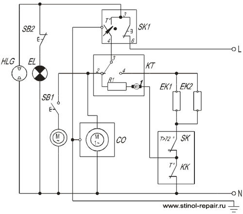
Заранее прошу прощения за подъём старой темы. Модель холодильника SJ-P64M-BE, не размораживается. Нагреватель, предохранитель и термореле рабочие, не прозванивается катушка таймера. Поменял на электронный Стинол. Вроде всё должно подходить. Механического с собой не было, другие не подходили по схеме подключения (самсунг и вирпул). Но сомнения гложут, всё ли я правильно сделал? Будет ли работать электронный таймер? На 2 и 4 контактах провода поменял местами.

